Abisinio bien para resolver problemas de agua en un sitio de
En cualquier caso, en el territorio destinado a la construcción individual, tarde o temprano es necesario resolver el problema con el agua. La solución óptima es hacer que el abisinio se sienta bien con sus propias manos, ya que su diseño es relativamente simple. Además, el trabajo es bastante posible mantenerlo en un día.

En términos generales sobre el diseño.
Este sistema de extracción de agua es un pozo cuyo diámetro es de solo unos centímetros. Se puede crear un agujero en el suelo mediante perforación o martilleo. Al final de la tubería hay una punta especial con un filtro, que facilita el proceso de ahogamiento en el suelo.
Lista de los principales beneficios
Antes de enumerar las principales ventajas de dicho pozo, se debe tener en cuenta que la posibilidad de usar agua como agua potable no depende en absoluto de la profundidad. Muy a menudo, el líquido que está más cerca de la superficie, en la composición química es más limpio.
Por lo tanto, una vez finalizado el trabajo, es necesario hacer un análisis sobre el contenido de metales pesados y otras sustancias.
- El precio relativamente bajo proporciona la capacidad de crear estructuras similares a muchos estratos sociales de la población.
- La velocidad bastante alta y la facilidad de penetración le permiten prescindir de equipos voluminosos.
- La limpieza ecológica también se encuentra entre las ventajas, porque un pozo bien hecho evita la penetración de los depósitos de agua superiores.
- Si es necesario, se puede organizar un pozo abisinio en el invierno, pero la operación debe llevarse a cabo solo en una habitación con calefacción.
- Para la construcción de esta fuente de agua no se requiere un permiso especial, que no se puede decir sobre el pozo artesiano.
- Este diseño puede ser desmontado sin mucha dificultad e instalado en otro lugar.

Nota Los contras del pozo abisinio se pueden contar con los dedos. La principal desventaja puede considerarse que la creación de un pozo de este tipo requiere condiciones geológicas específicas del área.
Prerrequisitos básicos para el dispositivo.
Antes de realizar un trabajo para crear una fuente de este tipo, es necesario conocer la ubicación de las capas de suelo y el límite de las capas de agua en una región particular. La estructura del suelo puede variar significativamente incluso a una pequeña distancia, por lo que se requiere un estudio in situ. El agua puede estar en casi cualquier tipo de suelo, pero solo a través de la arena penetra libremente, lo que significa que solo se puede bombear fuera de ella.

Volumen de líquido suministrado
En primer lugar, el rendimiento del pozo abisinio depende del grosor del acuífero, y no del diámetro de la tubería y la distancia recorrida. Si es posible construir completamente el sistema, entonces la saturación será de 0.6 a 3 metros cúbicos por hora, lo que equivale a 10-50 litros por minuto.
Trabajo independiente
En el curso del trabajo, se determina el sitio de instalación, después de lo cual se hace el conjunto completo para el pozo abisinio. Todo el sistema debe sumergirse en la cobertura de tierra al nivel requerido. Cuando se entrega líquido a la parte superior, no hay dificultades si los núcleos de agua están ubicados a una profundidad de 5-8 metros.

Equipo de profundización principal.
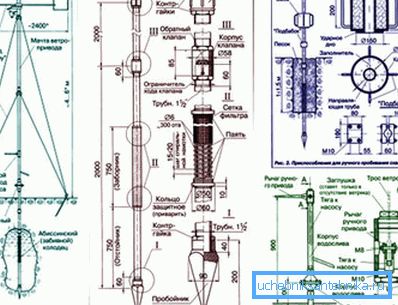
- Barra de metal en forma de barra con un diámetro de 16 a 22 mm. A medida que profundiza, este accesorio se puede extender fácilmente para que los golpes caigan directamente en la punta de la parte del filtro. En este sentido, las uniones roscadas de los elementos experimentan solo una carga de tracción, sin ser sometidas a deformación.
- El cabezal es un dispositivo especial que transmite una carga de choque completamente en el maletero del producto.. Dicho inventario puede tener un agujero o inserto. En el primer caso, se forma un tubo guía, que se sella desde arriba herméticamente.
- TTambién en la etapa inicial, necesitarás un simulacro para que el pozo abisinio penetre profundamente en la tierra antes de las arenas movedizas.. La contraparte del jardín se considera ineficaz, por lo que es mejor hacer una herramienta de marco. Se puede usar un neumático hecho de acero al carbono de 440 mm.

Herramienta adicional para el trabajo.
- Un martillo para golpes poderosos a los dispositivos anteriores.
- El martillo se usa generalmente para apisonar pequeños elementos y otras operaciones simples.
- Con la ayuda del molino, los tubos se cortan en componentes separados adecuados para la instalación.
- El taladro será necesario para realizar la perforación en el lado inferior con el fin de obtener un tipo de filtro.
- La máquina de soldadura es útil para la fijación de partes individuales del sistema.
Componentes de construcción
Aunque los kits para el pozo abisinio pueden ser ligeramente diferentes, todo se reduce a varios elementos que son bastante realistas para hacerlos. La siguiente es una estructura casera ejemplar.
Todos los fragmentos, si se desea, se pueden encontrar sin demasiada dificultad.

- Las tuberías galvanizadas se utilizan como línea de base.
- Se necesitan sellos de goma para sellar las juntas.
- Los acoplamientos de silicona se utilizan para combinar elementos del sistema.
- El filtro se forma después de perforar pequeños orificios en la parte inferior de la tubería.
- Se requiere una punta de acero para facilitar el martillado.
- Con la ayuda de una bomba manual o un dispositivo eléctrico de vacío, se toma agua.
Suplemento! Si es necesario, muchos artesanos hacen para pedir un kit ya hecho: un pozo abisinio en pleno ensamblaje. Sin embargo, esta opción tendrá que gastar dinero extra.
El procedimiento para el dispositivo.
Para que la tecnología del pozo abisinio se realice con sus propias manos, es necesario estudiar la secuencia de operaciones básicas llevadas a cabo cuando el sistema está inmerso hacia adentro. Siguiendo un determinado horario, puede realizar el trabajo de forma rápida y eficiente.

- En la etapa inicial, se perfora un pozo de pequeño diámetro utilizando un taladro convencional con codos adicionales. Una operación similar continúa hasta que caiga la arena rápida.
- Después de alcanzar la meta, la herramienta se retira del pozo y en su lugar se coloca una punta de acero con perforación en el interior. Un embrague y un tubo de conexión se enrollan en la parte superior.
- A continuación, puede hacer un filtro adicional de la fracción de grava fina o trozos de mármol, vertiendo el material en el interior. Debido a esto, el sistema no será bloqueado durante el uso.
- Cerca de la tubería del tronco el suelo está bien compactado. Si hay una necesidad, entonces vierta la tierra. Usando el inventario principal, la tubería se precipita hacia abajo.
- La obstrucción de la punta continúa al acuífero. La longitud se incrementa por piezas de elementos galvanizados. El nivel de líquido debe subir hasta un límite superior de aproximadamente 50-100 cm.
- El filtro del pozo se enjuaga con arcilla, para lo cual el agua se bombea hacia el interior bajo presión. Después de estos trabajos, se instala una bomba para el pozo abisinio utilizando una brida.
- En la etapa final, bombear el agua turbia hasta la aclaración completa. También se llevaron a cabo los trabajos finales relacionados con la conexión de comunicaciones.

Atencion Los kits preparados para pozos abisinios deben cumplir con todos los requisitos, de lo contrario se pueden formar grietas y fracturas cuando se sumergen bajo tierra.
Al final
La instrucción presentada explica cómo bloquear el pozo abisinio sin ayuda profesional, mientras se usan objetos y accesorios simples. Una introducción visual al proceso ayudará a proporcionar un video en este artículo.